faq обучение настройка
Текущее время: Пт апр 17, 2026 21:17

Часовой пояс: UTC + 3 часа




Начать новую тему Ответить на тему  [ Сообщений: 2 ] 
Автор Сообщение
 Заголовок сообщения: Вопрос по ERPS на DGS-3420-26SC и DES-3200_28
СообщениеДобавлено: Чт май 28, 2015 10:44 
Не в сети

Зарегистрирован: Вс фев 28, 2010 12:57
Сообщений: 201
Здравствуйте!
На уровне аггрегации стоит DGS-3420-26SC
Boot PROM Version : Build 1.00.006
Firmware Version : Build 1.76.B004
Hardware Version : A2
В него подключены кольца из DES-3200_28 в основном C1 ревизии.
При переводе колец на ERPS возникла проблема.
Одно кольцо заработало нормально. Со вторым возникла проблема. Настраивалось все аналогично первому кольцу, изменился только номер RAPS_VLAN'a.
При настройке кольца из коммутаторов DES-3200_28 rev:C1 половина кольца становится недоступна от OWNER'a до аггрегации, а другая ветка работает.
Версии прошивок на всех DES-3200_28 в проблемном кольце 4.39B010

Часть конфига DGS-3420-26SC
Скрытый текст: показать
# LOOP_DETECT

disable loopdetect
config loopdetect recover_timer 60 interval 10 mode port-based
config loopdetect log state enable
config loopdetect ports 1 state disable
config loopdetect ports 2 state disable
config loopdetect ports 3 state disable
config loopdetect ports 4 state disable
config loopdetect ports 5 state disable
config loopdetect ports 6 state disable
config loopdetect ports 7 state disable
config loopdetect ports 8 state disable
config loopdetect ports 9 state disable
config loopdetect ports 10 state disable
config loopdetect ports 11 state disable
config loopdetect ports 12 state disable
config loopdetect ports 13 state disable
config loopdetect ports 14 state disable
config loopdetect ports 15 state disable
config loopdetect ports 16 state disable
config loopdetect ports 17 state disable
config loopdetect ports 18 state disable
config loopdetect ports 19 state disable
config loopdetect ports 20 state disable
config loopdetect ports 21 state disable
config loopdetect ports 22 state disable
config loopdetect ports 23 state disable
config loopdetect ports 24 state disable
config loopdetect ports 25 state disable
config loopdetect ports 26 state disable
config loopdetect trap none

# TRAF-SEGMENTATION

config traffic_segmentation 1-11,14-24 forward_list 25-26
config traffic_segmentation 12 forward_list 13,25-26
config traffic_segmentation 13 forward_list 12,25-26
config traffic_segmentation 25-26 forward_list 1-26

# PORT

disable jumbo_frame
config jumbo_frame ports 1-26 state disable
config ports 1-2,4-6,8,12,14-15,20 speed auto capability_advertised 1000_full auto_negotiation remote_fault_advertised disable flow_control disable learning enable state enable mdix auto
config ports 3,7,9-11,16-18 speed auto capability_advertised 1000_full auto_negotiation remote_fault_advertised disable flow_control disable learning enable state disable mdix auto
config ports 13 speed auto capability_advertised 1000_full auto_negotiation remote_fault_advertised disable flow_control disable learning enable state enable mdix auto description N_ORB.008.RODIMC.2.A.SA1.A26
config ports 19 speed auto capability_advertised 1000_full auto_negotiation remote_fault_advertised disable flow_control disable learning enable state disable mdix auto description N_ORB.008.BREST.32.SA1.A28

# IGMP_MULTICAST_VLAN

config igmp_snooping multicast_vlan forward_unmatched disable
config igmp_snooping multicast_vlan auto_assign_vlan disable

# MLD_MULTICAST_VLAN

config mld_snooping multicast_vlan forward_unmatched disable
config mld_snooping multicast_vlan auto_assign_vlan disable

# VLAN

enable pvid auto_assign
config vlan default delete 1-26
config vlan default advertisement enable
create vlan VLAN2 tag 2
config vlan VLAN2 add tagged 23-26 advertisement disable
create vlan VLAN71 tag 71
config vlan VLAN71 add tagged 12-13 advertisement disable
create vlan VLAN72 tag 72
config vlan VLAN72 add tagged 5,19 advertisement disable
create vlan VLAN251 tag 251
config vlan VLAN251 add tagged 1-20,26
config vlan VLAN251 add untagged 22 advertisement disable
create vlan VLAN351 tag 351
config vlan VLAN351 add tagged 1-20,23-26 advertisement disable
create vlan VLAN781 tag 781
config vlan VLAN781 add tagged 5,19,25-26 advertisement disable
create vlan tv_mgmt tag 785
config vlan tv_mgmt add tagged 1-20,23-26
config vlan tv_mgmt add untagged 21 advertisement disable
disable gvrp
disable asymmetric_vlan
disable vlan_trunk
config port_vlan 1-20,23-24 gvrp_state enable ingress_checking enable acceptable_frame admit_all pvid 1
config port_vlan 21 gvrp_state enable ingress_checking enable acceptable_frame admit_all pvid 785
config port_vlan 22 gvrp_state enable ingress_checking enable acceptable_frame admit_all pvid 251
config port_vlan 25-26 gvrp_state disable ingress_checking enable acceptable_frame admit_all pvid 1

# FDB

config fdb aging_time 300
config fdb vlan_learning vlanid 1-2,71-72,251,351,781,785 state enable

# ADDRBIND

config address_binding dhcp_snoop max_entry ports 1 limit no_limit
config address_binding dhcp_snoop max_entry ports 2 limit no_limit
config address_binding dhcp_snoop max_entry ports 3 limit no_limit
config address_binding dhcp_snoop max_entry ports 4 limit no_limit
config address_binding dhcp_snoop max_entry ports 5 limit no_limit
config address_binding dhcp_snoop max_entry ports 6 limit no_limit
config address_binding dhcp_snoop max_entry ports 7 limit no_limit
config address_binding dhcp_snoop max_entry ports 8 limit no_limit
config address_binding dhcp_snoop max_entry ports 9 limit no_limit
config address_binding dhcp_snoop max_entry ports 10 limit no_limit
config address_binding dhcp_snoop max_entry ports 11 limit no_limit
config address_binding dhcp_snoop max_entry ports 12 limit no_limit
config address_binding dhcp_snoop max_entry ports 13 limit no_limit
config address_binding dhcp_snoop max_entry ports 14 limit no_limit
config address_binding dhcp_snoop max_entry ports 15 limit no_limit
config address_binding dhcp_snoop max_entry ports 16 limit no_limit
config address_binding dhcp_snoop max_entry ports 17 limit no_limit
config address_binding dhcp_snoop max_entry ports 18 limit no_limit
config address_binding dhcp_snoop max_entry ports 19 limit no_limit
config address_binding dhcp_snoop max_entry ports 20 limit no_limit
config address_binding dhcp_snoop max_entry ports 21 limit no_limit
config address_binding dhcp_snoop max_entry ports 22 limit no_limit
config address_binding dhcp_snoop max_entry ports 23 limit no_limit
config address_binding dhcp_snoop max_entry ports 24 limit no_limit
config address_binding dhcp_snoop max_entry ports 25 limit no_limit
config address_binding dhcp_snoop max_entry ports 26 limit no_limit
disable address_binding dhcp_snoop
disable address_binding trap_log
enable address_binding roaming
config address_binding dhcp_snoop_entry filename d:/dhcpsnp.cfg autosave enable
disable address_binding dhcp_snoop ipv6
disable address_binding dhcp_pd_snoop
disable address_binding nd_snoop
config address_binding dhcp_snoop max_entry ports 1-26 limit no_limit ipv6
config address_binding nd_snoop ports 1-26 max_entry no_limit

# NetBiosFilter

config filter netbios all state disable
config filter extensive_netbios all state disable

# DoS

config dos_prevention dos_type land_attack action drop state disable
config dos_prevention dos_type blat_attack action drop state disable
config dos_prevention dos_type tcp_null_scan action drop state disable
config dos_prevention dos_type tcp_xmasscan action drop state disable
config dos_prevention dos_type tcp_synfin action drop state disable
config dos_prevention dos_type tcp_syn_srcport_less_1024 action drop state disable
config dos_prevention dos_type ping_death_attack action drop state disable
config dos_prevention dos_type tcp_tiny_frag_attack action drop state disable
config dos_prevention trap disable
config dos_prevention log disable

# ND_SNOOPING


# DhcpServerScreening

config filter dhcp_server ports all state disable
config filter dhcp_server illegal_server_log_suppress_duration 5min
config filter dhcp_server trap disable
config filter dhcp_server log enable

# sRED

config dscp trust all state disable
config dscp map all dscp_dscp 0 to 0
config dscp map all dscp_dscp 1 to 1
config dscp map all dscp_dscp 2 to 2
config dscp map all dscp_dscp 3 to 3
config dscp map all dscp_dscp 4 to 4
config dscp map all dscp_dscp 5 to 5
config dscp map all dscp_dscp 6 to 6
config dscp map all dscp_dscp 7 to 7
config dscp map all dscp_dscp 8 to 8
config dscp map all dscp_dscp 9 to 9
config dscp map all dscp_dscp 10 to 10
config dscp map all dscp_dscp 11 to 11
config dscp map all dscp_dscp 12 to 12
config dscp map all dscp_dscp 13 to 13
config dscp map all dscp_dscp 14 to 14
config dscp map all dscp_dscp 15 to 15
config dscp map all dscp_dscp 16 to 16
config dscp map all dscp_dscp 17 to 17
config dscp map all dscp_dscp 18 to 18
config dscp map all dscp_dscp 19 to 19
config dscp map all dscp_dscp 20 to 20
config dscp map all dscp_dscp 21 to 21
config dscp map all dscp_dscp 22 to 22
config dscp map all dscp_dscp 23 to 23
config dscp map all dscp_dscp 24 to 24
config dscp map all dscp_dscp 25 to 25
config dscp map all dscp_dscp 26 to 26
config dscp map all dscp_dscp 27 to 27
config dscp map all dscp_dscp 28 to 28
config dscp map all dscp_dscp 29 to 29
config dscp map all dscp_dscp 30 to 30
config dscp map all dscp_dscp 31 to 31
config dscp map all dscp_dscp 32 to 32
config dscp map all dscp_dscp 33 to 33
config dscp map all dscp_dscp 34 to 34
config dscp map all dscp_dscp 35 to 35
config dscp map all dscp_dscp 36 to 36
config dscp map all dscp_dscp 37 to 37
config dscp map all dscp_dscp 38 to 38
config dscp map all dscp_dscp 39 to 39
config dscp map all dscp_dscp 40 to 40
config dscp map all dscp_dscp 41 to 41
config dscp map all dscp_dscp 42 to 42
config dscp map all dscp_dscp 43 to 43
config dscp map all dscp_dscp 44 to 44
config dscp map all dscp_dscp 45 to 45
config dscp map all dscp_dscp 46 to 46
config dscp map all dscp_dscp 47 to 47
config dscp map all dscp_dscp 48 to 48
config dscp map all dscp_dscp 49 to 49
config dscp map all dscp_dscp 50 to 50
config dscp map all dscp_dscp 51 to 51
config dscp map all dscp_dscp 52 to 52
config dscp map all dscp_dscp 53 to 53
config dscp map all dscp_dscp 54 to 54
config dscp map all dscp_dscp 55 to 55
config dscp map all dscp_dscp 56 to 56
config dscp map all dscp_dscp 57 to 57
config dscp map all dscp_dscp 58 to 58
config dscp map all dscp_dscp 59 to 59
config dscp map all dscp_dscp 60 to 60
config dscp map all dscp_dscp 61 to 61
config dscp map all dscp_dscp 62 to 62
config dscp map all dscp_dscp 63 to 63
config dscp map all dscp_priority 0-7 to 0
config dscp map all dscp_priority 8-15 to 1
config dscp map all dscp_priority 16-23 to 2
config dscp map all dscp_priority 24-31 to 3
config dscp map all dscp_priority 32-39 to 4
config dscp map all dscp_priority 40-47 to 5
config dscp map all dscp_priority 48-55 to 6
config dscp map all dscp_priority 56-63 to 7

# ARPSpoofingPrevention


# WRED

config wred profile default tcp green min_threshold 50 max_threshold 100 max_drop_rate 50
config wred profile default tcp yellow min_threshold 50 max_threshold 100 max_drop_rate 50
config wred profile default tcp red min_threshold 50 max_threshold 100 max_drop_rate 50
config wred profile default non_tcp green min_threshold 50 max_threshold 100 max_drop_rate 50
config wred profile default non_tcp yellow min_threshold 50 max_threshold 100 max_drop_rate 50
config wred profile default non_tcp red min_threshold 50 max_threshold 100 max_drop_rate 50
disable wred
config wred ports 1-26 cos 0 profile default
config wred ports 1-26 cos 0 weight 9
config wred ports 1-26 cos 1 profile default
config wred ports 1-26 cos 1 weight 9
config wred ports 1-26 cos 2 profile default
config wred ports 1-26 cos 2 weight 9
config wred ports 1-26 cos 3 profile default
config wred ports 1-26 cos 3 weight 9
config wred ports 1-26 cos 4 profile default
config wred ports 1-26 cos 4 weight 9
config wred ports 1-26 cos 5 profile default
config wred ports 1-26 cos 5 weight 9
config wred ports 1-26 cos 6 profile default
config wred ports 1-26 cos 6 weight 9
config wred ports 1-26 cos 7 profile default
config wred ports 1-26 cos 7 weight 9

# MAC_ADDRESS_TABLE_NOTIFICATION

disable mac_notification
config mac_notification interval 1 historysize 50
config mac_notification trap_type without_vlanid
config mac_notification ports 1-26 disable

# STP

config stp version rstp
config stp maxage 20 maxhops 20 forwarddelay 15 txholdcount 6 fbpdu disable hellotime 2 nni_bpdu_addr dot1ad
config stp priority 28672 instance_id 0
config stp ports 1-4,6-11,14,16-18 externalCost auto edge false p2p true state enable restricted_role false restricted_tcn false
config stp mst_ports 1-26 instance_id 0 internalCost auto priority 128
config stp ports 1-4,6-11,14,16-18 fbpdu enable
config stp ports 1-26 loop_guard false
config stp ports 5,12,15,19-20 externalCost auto edge false p2p true state disable restricted_role false restricted_tcn false
config stp ports 5,12-13,15,19-26 fbpdu disable
config stp ports 13,21-22,25-26 externalCost auto edge false p2p auto state disable restricted_role false restricted_tcn false
config stp ports 23-24 externalCost auto edge false p2p auto state enable restricted_role false restricted_tcn false
config stp mst_config_id name B8:A3:86:EE:A4:00 revision_level 0
config stp trap new_root enable
config stp trap topo_change enable
enable stp
disable stp multiprocess_rstp

# L2PT

disable l2protocol_tunnel
config l2protocol_tunnel ports all type none

# BPDU_PROTECTION

config bpdu_protection ports 21-22 state enable
config bpdu_protection ports 21-22 mode drop
config bpdu_protection ports 1-20,23-26 mode shutdown

# SAFEGUARD_ENGINE

config safeguard_engine state disable utilization rising 30 falling 20 trap_log disable mode fuzzy

# CPUPROTECT

disable cpu_protect

# TELNETS

enable telnet 23

# BCPING

enable broadcast_ping_reply

# MULTICAST_FILTER


# LACP

config link_aggregation algorithm mac_source
config lacp_port 1-26 mode passive

# IP

config ipif_mac_mapping ipif System mac_offset 0
config ipif System ipaddress 10.0.1.82/23 vlan VLAN2
config ipif System ipv6 state disable
config ipif System dhcpv6_client disable
config ipif System dhcpv6_client_pd disable
config ipif System proxy_arp disable local disable
config ipif_mac_mapping ipif mgmt_brest mac_offset 1
create ipif mgmt_brest 192.168.51.1/24 VLAN251 state enable
config ipif mgmt_brest proxy_arp disable local disable
config ipif mgmt_brest ipv6 state disable
config ipif mgmt_brest dhcpv6_client disable
config ipif mgmt_brest dhcpv6_client_pd disable
config ipif System ip_mtu 1500
config ipif mgmt_brest ip_mtu 1500
config ipif System ip_directed_broadcast disable
config ipif mgmt_brest ip_directed_broadcast disable
config ipif System dhcp_option12 state disable
disable autoconfig

# ERPS

create erps ring ring_71
config erps ring ring_71 ring_port west 12
config erps ring ring_71 ring_port east 13
config erps ring ring_71 ring_id 1
config erps ring ring_71 add instance 1
config erps instance 1 raps_vlan 71
config erps instance 1 timer wtr_time 1
config erps instance 1 protected_vlan add vlanid 251
config erps instance 1 protected_vlan add vlanid 351
config erps instance 1 protected_vlan add vlanid 785
create erps ring ring_72
config erps ring ring_72 ring_port west 5
config erps ring ring_72 ring_port east 19
config erps ring ring_72 ring_id 2
config erps ring ring_72 add instance 2
config erps instance 2 raps_vlan 72
config erps instance 2 timer wtr_time 1
config erps instance 2 protected_vlan add vlanid 251
config erps instance 2 protected_vlan add vlanid 351
config erps instance 2 protected_vlan add vlanid 781
config erps instance 2 protected_vlan add vlanid 785
config erps instance 1 state enable
config erps instance 2 state enable
config erps log enable
config erps version g.8032v1
enable erps

# IGMP_PROXY

config igmp_proxy upstream_if vlan vlanid 1
config igmp_proxy upstream_if source_ip 0.0.0.0
config igmp_proxy upstream_if unsolicited_report_interval 10

# MLD_PROXY

config mld_proxy upstream_if vlan vlanid 1
config mld_proxy upstream_if source_ip ::
config mld_proxy upstream_if unsolicited_report_interval 10

# UDP_HELPER

disable udp_helper

# WAC

disable wac
config wac authentication_page element login_window_title Authentication Login
config wac authentication_page element user_name_title User Name
config wac authentication_page element password_title Password
config wac authentication_page element logout_window_title Logout From The Network
config wac ports 1-26 aging_time 1440 idle_time infinite block_time 60

# LLDP

disable lldp

# TELNETC

# TFTPC


# MAC-based_Access_Control

disable mac_based_access_control


# MCFILTER

config multicast vlan_filtering_mode vlanid 1-2 filter_unregistered_groups
config multicast vlan_filtering_mode vlanid 251 filter_unregistered_groups
config multicast vlan_filtering_mode vlanid 351 filter_unregistered_groups
config multicast vlan_filtering_mode vlanid 781 filter_unregistered_groups
config multicast vlan_filtering_mode vlanid 785 filter_unregistered_groups

# COMPOUND_AUTHENTICATION

config authentication ports 1-26 auth_mode host_based
config authentication ports 1-26 multi_authen_methods none
enable authorization attributes
config authentication server failover block
config authentication mac_format case uppercase
config authentication mac_format delimiter none
config authentication mac_format delimiter number 5

# LLDP-MED

config lldp_med fast_start repeat_count 4
config lldp_med log state disable
config lldp_med notification topo_change ports 1 state disable
config lldp_med notification topo_change ports 2 state disable
config lldp_med notification topo_change ports 3 state disable
config lldp_med notification topo_change ports 4 state disable
config lldp_med notification topo_change ports 5 state disable
config lldp_med notification topo_change ports 6 state disable
config lldp_med notification topo_change ports 7 state disable
config lldp_med notification topo_change ports 8 state disable
config lldp_med notification topo_change ports 9 state disable
config lldp_med notification topo_change ports 10 state disable
config lldp_med notification topo_change ports 11 state disable
config lldp_med notification topo_change ports 12 state disable
config lldp_med notification topo_change ports 13 state disable
config lldp_med notification topo_change ports 14 state disable
config lldp_med notification topo_change ports 15 state disable
config lldp_med notification topo_change ports 16 state disable
config lldp_med notification topo_change ports 17 state disable
config lldp_med notification topo_change ports 18 state disable
config lldp_med notification topo_change ports 19 state disable
config lldp_med notification topo_change ports 20 state disable
config lldp_med notification topo_change ports 21 state disable
config lldp_med notification topo_change ports 22 state disable
config lldp_med notification topo_change ports 23 state disable
config lldp_med notification topo_change ports 24 state disable
config lldp_med notification topo_change ports 25 state disable
config lldp_med notification topo_change ports 26 state disable

# IGMP_SNOOPING

config igmp_snooping data_driven_learning max_learned_entry 120

# MLDSNP

config mld_snooping data_driven_learning max_learned_entry 120

# ACCESS_AUTHENTICATION_CONTROL

# DHCP_LOCAL_RELAY

disable dhcp_local_relay

# PTP

disable ptp

# DHCP_RELAY

disable dhcp_relay

# RIPng

disable ripng

# ARP

config arp_aging time 20
config gratuitous_arp send ipif_status_up disable
config gratuitous_arp send dup_ip_detected disable
config gratuitous_arp learning disable

# DNSR

disable dnsr

# VRRP

disable vrrp

disable vrrp ping
# PROUTE


# ROUTE

config route preference static 60
config route preference rip 100
config route preference default 1
create iproute default 10.0.0.1 1 primary
create iproute 192.168.51.0/255.255.255.0 10.0.0.1 1 primary
create route redistribute dst rip src static metric 0
create route redistribute dst rip src local metric 0

# RIP

enable rip
config rip timers update 30 timeout 180 garbage_collection 120
config rip ipif System authentication enable password tx_mode v2_only state enable
config rip ipif System authentication enable password rx_mode v2_only state enable
config rip ipif mgmt_brest authentication enable password tx_mode v2_only state disable
config rip ipif mgmt_brest authentication enable password rx_mode v2_only state disable

# DHCP_SERVER

disable dhcp class
disable dhcp_server

# RELAY6

config dhcpv6_relay hop_count 4
disable dhcpv6_relay


Часть конфига одного из DES-3200_28 С1 из проблемного кольца.
Скрытый текст: показать
# BASIC

# ACCOUNT LIST
create account admin root


# ACCOUNT END
# PASSWORD ENCRYPTION
enable password encryption
config serial_port baud_rate 115200 auto_logout never
enable web 80
enable clipaging
config terminal width 80
config terminal_line default
enable command logging
enable password_recovery

# DEBUG

debug config state enable
debug config error_reboot enable

# STORM

config traffic control 1 broadcast enable multicast enable unicast disable action drop threshold 64 countdown 0 time_interval 5
config traffic control 2 broadcast enable multicast enable unicast disable action drop threshold 64 countdown 0 time_interval 5
config traffic control 3 broadcast enable multicast enable unicast disable action drop threshold 64 countdown 0 time_interval 5
config traffic control 4 broadcast enable multicast enable unicast disable action drop threshold 64 countdown 0 time_interval 5
config traffic control 5 broadcast enable multicast enable unicast disable action drop threshold 64 countdown 0 time_interval 5
config traffic control 6 broadcast enable multicast enable unicast disable action drop threshold 64 countdown 0 time_interval 5
config traffic control 7 broadcast enable multicast enable unicast disable action drop threshold 64 countdown 0 time_interval 5
config traffic control 8 broadcast enable multicast enable unicast disable action drop threshold 64 countdown 0 time_interval 5
config traffic control 9 broadcast enable multicast enable unicast disable action drop threshold 64 countdown 0 time_interval 5
config traffic control 10 broadcast enable multicast enable unicast disable action drop threshold 64 countdown 0 time_interval 5
config traffic control 11 broadcast enable multicast enable unicast disable action drop threshold 64 countdown 0 time_interval 5
config traffic control 12 broadcast enable multicast enable unicast disable action drop threshold 64 countdown 0 time_interval 5
config traffic control 13 broadcast enable multicast enable unicast disable action drop threshold 64 countdown 0 time_interval 5
config traffic control 14 broadcast enable multicast enable unicast disable action drop threshold 64 countdown 0 time_interval 5
config traffic control 15 broadcast enable multicast enable unicast disable action drop threshold 64 countdown 0 time_interval 5
config traffic control 16 broadcast enable multicast enable unicast disable action drop threshold 64 countdown 0 time_interval 5
config traffic control 17 broadcast enable multicast enable unicast disable action drop threshold 64 countdown 0 time_interval 5
config traffic control 18 broadcast enable multicast enable unicast disable action drop threshold 64 countdown 0 time_interval 5
config traffic control 19 broadcast enable multicast enable unicast disable action drop threshold 64 countdown 0 time_interval 5
config traffic control 20 broadcast enable multicast enable unicast disable action drop threshold 64 countdown 0 time_interval 5
config traffic control 21 broadcast enable multicast enable unicast disable action drop threshold 64 countdown 0 time_interval 5
config traffic control 22 broadcast enable multicast enable unicast disable action drop threshold 64 countdown 0 time_interval 5
config traffic control 23 broadcast enable multicast enable unicast disable action drop threshold 64 countdown 0 time_interval 5
config traffic control 24 broadcast enable multicast enable unicast disable action drop threshold 64 countdown 0 time_interval 5
config traffic control 25 broadcast disable multicast disable unicast disable action drop threshold 131072 countdown 0 time_interval 5
config traffic control 26 broadcast disable multicast disable unicast disable action drop threshold 131072 countdown 0 time_interval 5
config traffic control 27 broadcast disable multicast disable unicast disable action drop threshold 131072 countdown 0 time_interval 5
config traffic control 28 broadcast disable multicast disable unicast disable action drop threshold 131072 countdown 0 time_interval 5
config traffic control auto_recover_time 0
config traffic trap none
config traffic control log state enable

# LOOP_DETECT

enable loopdetect
config loopdetect recover_timer 60 interval 10 mode port-based
config loopdetect log state enable
config loopdetect ports 1 state enable
config loopdetect ports 2 state enable
config loopdetect ports 3 state enable
config loopdetect ports 4 state enable
config loopdetect ports 5 state enable
config loopdetect ports 6 state enable
config loopdetect ports 7 state enable
config loopdetect ports 8 state enable
config loopdetect ports 9 state enable
config loopdetect ports 10 state enable
config loopdetect ports 11 state enable
config loopdetect ports 12 state enable
config loopdetect ports 13 state enable
config loopdetect ports 14 state enable
config loopdetect ports 15 state enable
config loopdetect ports 16 state enable
config loopdetect ports 17 state enable
config loopdetect ports 18 state enable
config loopdetect ports 19 state enable
config loopdetect ports 20 state enable
config loopdetect ports 21 state enable
config loopdetect ports 22 state enable
config loopdetect ports 23 state enable
config loopdetect ports 24 state enable
config loopdetect ports 25 state disable
config loopdetect ports 26 state disable
config loopdetect ports 27 state disable
config loopdetect ports 28 state disable
config loopdetect trap both

# GM

disable sim

# GM_H


# MIRROR

disable mirror

# QOS

config 802.1p user_priority 0 2
config 802.1p user_priority 1 0
config 802.1p user_priority 2 1
config 802.1p user_priority 3 3
config 802.1p user_priority 4 4
config 802.1p user_priority 5 5
config 802.1p user_priority 6 6
config 802.1p user_priority 7 7
config 802.1p default_priority 1-28 0
config bandwidth_control 1-28 rx_rate no_limit tx_rate no_limit
config per_queue bandwidth_control ports 1-28 0 min_rate no_limit max_rate no_limit
config per_queue bandwidth_control ports 1-28 1 min_rate no_limit max_rate no_limit
config per_queue bandwidth_control ports 1-28 2 min_rate no_limit max_rate no_limit
config per_queue bandwidth_control ports 1-28 3 min_rate no_limit max_rate no_limit
config per_queue bandwidth_control ports 1-28 4 min_rate no_limit max_rate no_limit
config per_queue bandwidth_control ports 1-28 5 min_rate no_limit max_rate no_limit
config per_queue bandwidth_control ports 1-28 6 min_rate no_limit max_rate no_limit
config per_queue bandwidth_control ports 1-28 7 min_rate no_limit max_rate no_limit
config scheduling_mechanism ports 1-28 strict
config scheduling ports 1-28 0 weight 1
config scheduling ports 1-28 1 weight 2
config scheduling ports 1-28 2 weight 3
config scheduling ports 1-28 3 weight 4
config scheduling ports 1-28 4 weight 5
config scheduling ports 1-28 5 weight 6
config scheduling ports 1-28 6 weight 7
config scheduling ports 1-28 7 weight 8

# TRAF-SEGMENTATION

config traffic_segmentation 1-24 forward_list 25-28
config traffic_segmentation 25-28 forward_list all

# SSL

disable ssl

# PORT

disable jumbo_frame
config ports 25-26 medium_type copper speed auto capability_advertised 10_half 10_full 100_half 100_full 1000_full flow_control disable learning enable state enable mdix auto
config ports 25-26 medium_type fiber speed auto capability_advertised 1000_full flow_control disable learning enable state enable
config ports 27-28 speed auto capability_advertised 1000_full flow_control disable learning enable state enable

# SFLOW

disable sflow

# IGMP_MULTICAST_VLAN

disable igmp_snooping multicast_vlan
config igmp_snooping multicast_vlan forward_unmatched disable

# VLAN

enable pvid auto_assign
config vlan default delete 1-28
config vlan default add forbidden 1-28
config vlan default advertisement enable
create vlan ERPS_vlan tag 72
config vlan ERPS_vlan add tagged 27-28 advertisement disable
create vlan VLAN251 tag 251
config vlan VLAN251 add tagged 25-28 advertisement disable
create vlan VLAN351 tag 351
config vlan VLAN351 add tagged 25-28
config vlan VLAN351 add untagged 1-23 advertisement disable
create vlan VLAN451 tag 451
config vlan VLAN451 advertisement disable
create vlan VLAN551 tag 551
config vlan VLAN551 advertisement disable
create vlan VLAN781 tag 781
config vlan VLAN781 add tagged 27-28 advertisement disable
create vlan VLAN785 tag 785
config vlan VLAN785 add tagged 25-28
config vlan VLAN785 add untagged 24 advertisement disable
disable qinq
disable gvrp
config gvrp nni_bpdu_addr dot1d
disable vlan_trunk
config port_vlan 1-23 gvrp_state disable ingress_checking enable acceptable_frame admit_all pvid 351
config port_vlan 24 gvrp_state disable ingress_checking enable acceptable_frame admit_all pvid 785
config port_vlan 25-28 gvrp_state disable ingress_checking enable acceptable_frame admit_all pvid 1

# PORT_SECURITY

config port_security system max_learning_addr no_limit
enable port_security trap_log
config port_security ports 1-24 admin_state enable max_learning_addr 1 lock_address_mode deleteontimeout
config port_security ports 25-28 admin_state disable max_learning_addr 32 lock_address_mode deleteonreset

# ACL


#CPU Interface Filter

disable cpu_interface_filtering

# PROTOCOL_VLAN


# QINQ

config qinq inner_tpid 0x8100
config qinq ports 1-28 role nni missdrop disable outer_tpid 0x88A8
config qinq ports 1-28 add_inner_tag disable

# 8021X

disable 802.1x

# GUEST_VLAN


# NLB


# FDB

config fdb aging_time 300
config block tx ports 1-28 unicast disable
config fdb vlan_learning vlanid 1,72,251,351,451,551,781,785 state enable

# ADDRBIND

config address_binding dhcp_snoop max_entry ports 1 limit no_limit
config address_binding dhcp_snoop max_entry ports 2 limit no_limit
config address_binding dhcp_snoop max_entry ports 3 limit no_limit
config address_binding dhcp_snoop max_entry ports 4 limit no_limit
config address_binding dhcp_snoop max_entry ports 5 limit no_limit
config address_binding dhcp_snoop max_entry ports 6 limit no_limit
config address_binding dhcp_snoop max_entry ports 7 limit no_limit
config address_binding dhcp_snoop max_entry ports 8 limit no_limit
config address_binding dhcp_snoop max_entry ports 9 limit no_limit
config address_binding dhcp_snoop max_entry ports 10 limit no_limit
config address_binding dhcp_snoop max_entry ports 11 limit no_limit
config address_binding dhcp_snoop max_entry ports 12 limit no_limit
config address_binding dhcp_snoop max_entry ports 13 limit no_limit
config address_binding dhcp_snoop max_entry ports 14 limit no_limit
config address_binding dhcp_snoop max_entry ports 15 limit no_limit
config address_binding dhcp_snoop max_entry ports 16 limit no_limit
config address_binding dhcp_snoop max_entry ports 17 limit no_limit
config address_binding dhcp_snoop max_entry ports 18 limit no_limit
config address_binding dhcp_snoop max_entry ports 19 limit no_limit
config address_binding dhcp_snoop max_entry ports 20 limit no_limit
config address_binding dhcp_snoop max_entry ports 21 limit no_limit
config address_binding dhcp_snoop max_entry ports 22 limit no_limit
config address_binding dhcp_snoop max_entry ports 23 limit no_limit
config address_binding dhcp_snoop max_entry ports 24 limit no_limit
config address_binding dhcp_snoop max_entry ports 25 limit no_limit
config address_binding dhcp_snoop max_entry ports 26 limit no_limit
config address_binding dhcp_snoop max_entry ports 27 limit no_limit
config address_binding dhcp_snoop max_entry ports 28 limit no_limit
disable address_binding dhcp_snoop
disable address_binding trap_log
enable address_binding roaming
config address_binding dhcp snooping recovery_timer 300
config address_binding dhcp snooping ports 1 limit no_limit
config address_binding dhcp snooping ports 2 limit no_limit
config address_binding dhcp snooping ports 3 limit no_limit
config address_binding dhcp snooping ports 4 limit no_limit
config address_binding dhcp snooping ports 5 limit no_limit
config address_binding dhcp snooping ports 6 limit no_limit
config address_binding dhcp snooping ports 7 limit no_limit
config address_binding dhcp snooping ports 8 limit no_limit
config address_binding dhcp snooping ports 9 limit no_limit
config address_binding dhcp snooping ports 10 limit no_limit
config address_binding dhcp snooping ports 11 limit no_limit
config address_binding dhcp snooping ports 12 limit no_limit
config address_binding dhcp snooping ports 13 limit no_limit
config address_binding dhcp snooping ports 14 limit no_limit
config address_binding dhcp snooping ports 15 limit no_limit
config address_binding dhcp snooping ports 16 limit no_limit
config address_binding dhcp snooping ports 17 limit no_limit
config address_binding dhcp snooping ports 18 limit no_limit
config address_binding dhcp snooping ports 19 limit no_limit
config address_binding dhcp snooping ports 20 limit no_limit
config address_binding dhcp snooping ports 21 limit no_limit
config address_binding dhcp snooping ports 22 limit no_limit
config address_binding dhcp snooping ports 23 limit no_limit
config address_binding dhcp snooping ports 24 limit no_limit
config address_binding dhcp snooping ports 25 limit no_limit
config address_binding dhcp snooping ports 26 limit no_limit
config address_binding dhcp snooping ports 27 limit no_limit
config address_binding dhcp snooping ports 28 limit no_limit
disable address_binding dhcp_snoop ipv6
disable address_binding nd_snoop
config address_binding dhcp_snoop max_entry ports 1-28 limit no_limit ipv6
config address_binding nd_snoop ports 1-28 max_entry no_limit

# NetBiosFilter

config filter netbios 1-24 state enable
config filter extensive_netbios 1-24 state enable

# DoS

config dos_prevention dos_type land_attack action drop state disable
config dos_prevention dos_type blat_attack action drop state disable
config dos_prevention dos_type tcp_null_scan action drop state disable
config dos_prevention dos_type tcp_xmasscan action drop state disable
config dos_prevention dos_type tcp_synfin action drop state disable
config dos_prevention dos_type tcp_syn_srcport_less_1024 action drop state disable
config dos_prevention dos_type ping_death_attack action drop state disable
config dos_prevention dos_type tcp_tiny_frag_attack action drop state disable
config dos_prevention trap disable
config dos_prevention log disable

# RADIUS


# DhcpServerScreening

config filter dhcp_server ports 1 state enable
config filter dhcp_server ports 2 state enable
config filter dhcp_server ports 3 state enable
config filter dhcp_server ports 4 state enable
config filter dhcp_server ports 5 state enable
config filter dhcp_server ports 6 state enable
config filter dhcp_server ports 7 state enable
config filter dhcp_server ports 8 state enable
config filter dhcp_server ports 9 state enable
config filter dhcp_server ports 10 state enable
config filter dhcp_server ports 11 state enable
config filter dhcp_server ports 12 state enable
config filter dhcp_server ports 13 state enable
config filter dhcp_server ports 14 state enable
config filter dhcp_server ports 15 state enable
config filter dhcp_server ports 16 state enable
config filter dhcp_server ports 17 state enable
config filter dhcp_server ports 18 state enable
config filter dhcp_server ports 19 state enable
config filter dhcp_server ports 20 state enable
config filter dhcp_server ports 21 state enable
config filter dhcp_server ports 22 state enable
config filter dhcp_server ports 23 state enable
config filter dhcp_server ports 24 state enable
config filter dhcp_server illegal_server_log_suppress_duration 5min
config filter dhcp_server trap_log enable

# PPPoE

config pppoe circuit_id_insertion state disable

# sRED

config dscp trust all state disable
config 802.1p map all 1p_color 0-7 to green
config dscp map all dscp_color 0-63 to green
config dscp map all dscp_dscp 0 to 0
config dscp map all dscp_dscp 1 to 1
config dscp map all dscp_dscp 2 to 2
config dscp map all dscp_dscp 3 to 3
config dscp map all dscp_dscp 4 to 4
config dscp map all dscp_dscp 5 to 5
config dscp map all dscp_dscp 6 to 6
config dscp map all dscp_dscp 7 to 7
config dscp map all dscp_dscp 8 to 8
config dscp map all dscp_dscp 9 to 9
config dscp map all dscp_dscp 10 to 10
config dscp map all dscp_dscp 11 to 11
config dscp map all dscp_dscp 12 to 12
config dscp map all dscp_dscp 13 to 13
config dscp map all dscp_dscp 14 to 14
config dscp map all dscp_dscp 15 to 15
config dscp map all dscp_dscp 16 to 16
config dscp map all dscp_dscp 17 to 17
config dscp map all dscp_dscp 18 to 18
config dscp map all dscp_dscp 19 to 19
config dscp map all dscp_dscp 20 to 20
config dscp map all dscp_dscp 21 to 21
config dscp map all dscp_dscp 22 to 22
config dscp map all dscp_dscp 23 to 23
config dscp map all dscp_dscp 24 to 24
config dscp map all dscp_dscp 25 to 25
config dscp map all dscp_dscp 26 to 26
config dscp map all dscp_dscp 27 to 27
config dscp map all dscp_dscp 28 to 28
config dscp map all dscp_dscp 29 to 29
config dscp map all dscp_dscp 30 to 30
config dscp map all dscp_dscp 31 to 31
config dscp map all dscp_dscp 32 to 32
config dscp map all dscp_dscp 33 to 33
config dscp map all dscp_dscp 34 to 34
config dscp map all dscp_dscp 35 to 35
config dscp map all dscp_dscp 36 to 36
config dscp map all dscp_dscp 37 to 37
config dscp map all dscp_dscp 38 to 38
config dscp map all dscp_dscp 39 to 39
config dscp map all dscp_dscp 40 to 40
config dscp map all dscp_dscp 41 to 41
config dscp map all dscp_dscp 42 to 42
config dscp map all dscp_dscp 43 to 43
config dscp map all dscp_dscp 44 to 44
config dscp map all dscp_dscp 45 to 45
config dscp map all dscp_dscp 46 to 46
config dscp map all dscp_dscp 47 to 47
config dscp map all dscp_dscp 48 to 48
config dscp map all dscp_dscp 49 to 49
config dscp map all dscp_dscp 50 to 50
config dscp map all dscp_dscp 51 to 51
config dscp map all dscp_dscp 52 to 52
config dscp map all dscp_dscp 53 to 53
config dscp map all dscp_dscp 54 to 54
config dscp map all dscp_dscp 55 to 55
config dscp map all dscp_dscp 56 to 56
config dscp map all dscp_dscp 57 to 57
config dscp map all dscp_dscp 58 to 58
config dscp map all dscp_dscp 59 to 59
config dscp map all dscp_dscp 60 to 60
config dscp map all dscp_dscp 61 to 61
config dscp map all dscp_dscp 62 to 62
config dscp map all dscp_dscp 63 to 63
config dscp map all dscp_priority 0-7 to 0
config dscp map all dscp_priority 8-15 to 1
config dscp map all dscp_priority 16-23 to 2
config dscp map all dscp_priority 24-31 to 3
config dscp map all dscp_priority 32-39 to 4
config dscp map all dscp_priority 40-47 to 5
config dscp map all dscp_priority 48-55 to 6
config dscp map all dscp_priority 56-63 to 7

# ARPSpoofingPrevention


# MAC_ADDRESS_TABLE_NOTIFICATION

disable mac_notification

# STP

disable stp

# L2PT

disable l2protocol_tunnel


# BPDU_PROTECTION

disable bpdu_protection

# SAFEGUARD_ENGINE

config safeguard_engine state disable utilization rising 30 falling 20 trap_log disable mode fuzzy

# CPUPROTECT

disable cpu_protect

# SSH

disable ssh

# TELNETS

enable telnet 23

# MULTICAST_FILTER

config control_pkt ipv4 igmp replace priority none dscp none
config control_pkt ipv4 vrrp replace priority none dscp none
config control_pkt ipv4 rip replace priority none dscp none
config control_pkt ipv4 pim replace priority none dscp none
config control_pkt ipv4 dvmrp replace priority none dscp none
config control_pkt ipv4 ospf replace priority none dscp none
config control_pkt ipv6 mld replace priority none dscp none
config control_pkt ipv6 pim replace priority none dscp none
config control_pkt ipv6 ospf replace priority none dscp none
config control_pkt ipv6 ripng replace priority none dscp none
config control_pkt ipv6 nd replace priority none dscp none

# LACP

config link_aggregation algorithm mac_source
config lacp_port 1-28 mode passive

# IP

config ipif System ipaddress 192.168.51.29/24
config ipif System vlan VLAN251
config ipif System dhcpv6_client disable
config ipif System dhcp_option12 state disable
disable autoconfig
config autoconfig timeout 50

# ERPS

create erps raps_vlan 72
config erps raps_vlan 72 timer holdoff_time 0 guard_time 500 wtr_time 1
config erps raps_vlan 72 rpl_port none
config erps raps_vlan 72 rpl_owner disable
config erps raps_vlan 72 ring_mel 1
config erps raps_vlan 72 revertive enable
config erps raps_vlan 72 ring_port west 28
config erps raps_vlan 72 ring_port east 27
config erps raps_vlan 72 protected_vlan add vlanid 251
config erps raps_vlan 72 protected_vlan add vlanid 351
config erps raps_vlan 72 protected_vlan add vlanid 781
config erps raps_vlan 72 protected_vlan add vlanid 785
config erps raps_vlan 72 state enable
enable erps
config erps log enable
config erps trap disable

# CFM

disable cfm

# LLDP

disable lldp

# MAC-based_Access_Control

disable mac_based_access_control
config mac_based_access_control authorization attributes radius enable local enable
config mac_based_access_control ports 1-28 state disable
config mac_based_access_control ports 1 max_users 128
config mac_based_access_control ports 1 aging_time 1440
config mac_based_access_control ports 1 block_time 300
config mac_based_access_control ports 2 max_users 128
config mac_based_access_control ports 2 aging_time 1440
config mac_based_access_control ports 2 block_time 300
config mac_based_access_control ports 3 max_users 128
config mac_based_access_control ports 3 aging_time 1440
config mac_based_access_control ports 3 block_time 300
config mac_based_access_control ports 4 max_users 128
config mac_based_access_control ports 4 aging_time 1440
config mac_based_access_control ports 4 block_time 300
config mac_based_access_control ports 5 max_users 128
config mac_based_access_control ports 5 aging_time 1440
config mac_based_access_control ports 5 block_time 300
config mac_based_access_control ports 6 max_users 128
config mac_based_access_control ports 6 aging_time 1440
config mac_based_access_control ports 6 block_time 300
config mac_based_access_control ports 7 max_users 128
config mac_based_access_control ports 7 aging_time 1440
config mac_based_access_control ports 7 block_time 300
config mac_based_access_control ports 8 max_users 128
config mac_based_access_control ports 8 aging_time 1440
config mac_based_access_control ports 8 block_time 300
config mac_based_access_control ports 9 max_users 128
config mac_based_access_control ports 9 aging_time 1440
config mac_based_access_control ports 9 block_time 300
config mac_based_access_control ports 10 max_users 128
config mac_based_access_control ports 10 aging_time 1440
config mac_based_access_control ports 10 block_time 300
config mac_based_access_control ports 11 max_users 128
config mac_based_access_control ports 11 aging_time 1440
config mac_based_access_control ports 11 block_time 300
config mac_based_access_control ports 12 max_users 128
config mac_based_access_control ports 12 aging_time 1440
config mac_based_access_control ports 12 block_time 300
config mac_based_access_control ports 13 max_users 128
config mac_based_access_control ports 13 aging_time 1440
config mac_based_access_control ports 13 block_time 300
config mac_based_access_control ports 14 max_users 128
config mac_based_access_control ports 14 aging_time 1440
config mac_based_access_control ports 14 block_time 300
config mac_based_access_control ports 15 max_users 128
config mac_based_access_control ports 15 aging_time 1440
config mac_based_access_control ports 15 block_time 300
config mac_based_access_control ports 16 max_users 128
config mac_based_access_control ports 16 aging_time 1440
config mac_based_access_control ports 16 block_time 300
config mac_based_access_control ports 17 max_users 128
config mac_based_access_control ports 17 aging_time 1440
config mac_based_access_control ports 17 block_time 300
config mac_based_access_control ports 18 max_users 128
config mac_based_access_control ports 18 aging_time 1440
config mac_based_access_control ports 18 block_time 300
config mac_based_access_control ports 19 max_users 128
config mac_based_access_control ports 19 aging_time 1440
config mac_based_access_control ports 19 block_time 300
config mac_based_access_control ports 20 max_users 128
config mac_based_access_control ports 20 aging_time 1440
config mac_based_access_control ports 20 block_time 300
config mac_based_access_control ports 21 max_users 128
config mac_based_access_control ports 21 aging_time 1440
config mac_based_access_control ports 21 block_time 300
config mac_based_access_control ports 22 max_users 128
config mac_based_access_control ports 22 aging_time 1440
config mac_based_access_control ports 22 block_time 300
config mac_based_access_control ports 23 max_users 128
config mac_based_access_control ports 23 aging_time 1440
config mac_based_access_control ports 23 block_time 300
config mac_based_access_control ports 24 max_users 128
config mac_based_access_control ports 24 aging_time 1440
config mac_based_access_control ports 24 block_time 300
config mac_based_access_control ports 25 max_users 128
config mac_based_access_control ports 25 aging_time 1440
config mac_based_access_control ports 25 block_time 300
config mac_based_access_control ports 26 max_users 128
config mac_based_access_control ports 26 aging_time 1440
config mac_based_access_control ports 26 block_time 300
config mac_based_access_control ports 27 max_users 128
config mac_based_access_control ports 27 aging_time 1440
config mac_based_access_control ports 27 block_time 300
config mac_based_access_control ports 28 max_users 128
config mac_based_access_control ports 28 aging_time 1440
config mac_based_access_control ports 28 block_time 300
config mac_based_access_control ports 1-28 mode host_based
config mac_based_access_control method local
config mac_based_access_control password default
config mac_based_access_control max_users no_limit
config mac_based_access_control trap state enable
config mac_based_access_control log state enable

# MCFILTER

config multicast vlan_filtering_mode vlanid 251 filter_unregistered_groups
config multicast vlan_filtering_mode vlanid 351 filter_unregistered_groups
config multicast vlan_filtering_mode vlanid 781 filter_unregistered_groups
config multicast vlan_filtering_mode vlanid 785 filter_unregistered_groups

# LLDP-MED

config lldp_med fast_start repeat_count 4
config lldp_med log state disable
config lldp_med notification topo_change ports 1 state disable
config lldp_med notification topo_change ports 2 state disable
config lldp_med notification topo_change ports 3 state disable
config lldp_med notification topo_change ports 4 state disable
config lldp_med notification topo_change ports 5 state disable
config lldp_med notification topo_change ports 6 state disable
config lldp_med notification topo_change ports 7 state disable
config lldp_med notification topo_change ports 8 state disable
config lldp_med notification topo_change ports 9 state disable
config lldp_med notification topo_change ports 10 state disable
config lldp_med notification topo_change ports 11 state disable
config lldp_med notification topo_change ports 12 state disable
config lldp_med notification topo_change ports 13 state disable
config lldp_med notification topo_change ports 14 state disable
config lldp_med notification topo_change ports 15 state disable
config lldp_med notification topo_change ports 16 state disable
config lldp_med notification topo_change ports 17 state disable
config lldp_med notification topo_change ports 18 state disable
config lldp_med notification topo_change ports 19 state disable
config lldp_med notification topo_change ports 20 state disable
config lldp_med notification topo_change ports 21 state disable
config lldp_med notification topo_change ports 22 state disable
config lldp_med notification topo_change ports 23 state disable
config lldp_med notification topo_change ports 24 state disable
config lldp_med notification topo_change ports 25 state disable
config lldp_med notification topo_change ports 26 state disable
config lldp_med notification topo_change ports 27 state disable
config lldp_med notification topo_change ports 28 state disable

# IGMP_SNOOPING

disable igmp_snooping
config igmp_snooping data_driven_learning max_learned_entry 128
config igmp_snooping vlan_name default fast_leave disable report_suppression enable proxy_reporting state disable source_ip 0.0.0.0 state disable
config igmp_snooping querier vlan_name default query_interval 125 max_response_time 10 robustness_variable 2 last_member_query_interval 1 state disable version 3
config igmp_snooping data_driven_learning vlan_name default expiry_time 260 state enable aged_out disable
config igmp_snooping vlan_name ERPS_vlan fast_leave disable report_suppression enable proxy_reporting state disable source_ip 0.0.0.0 state disable
config igmp_snooping querier vlan_name ERPS_vlan query_interval 125 max_response_time 10 robustness_variable 2 last_member_query_interval 1 state disable version 3
config igmp_snooping data_driven_learning vlan_name ERPS_vlan expiry_time 260 state enable aged_out disable
config igmp_snooping vlan_name VLAN251 fast_leave disable report_suppression enable proxy_reporting state disable source_ip 0.0.0.0 state disable
config igmp_snooping querier vlan_name VLAN251 query_interval 125 max_response_time 10 robustness_variable 2 last_member_query_interval 1 state disable version 3
config igmp_snooping data_driven_learning vlan_name VLAN251 expiry_time 260 state enable aged_out disable
config igmp_snooping vlan_name VLAN351 fast_leave disable report_suppression enable proxy_reporting state disable source_ip 0.0.0.0 state disable
config igmp_snooping querier vlan_name VLAN351 query_interval 125 max_response_time 10 robustness_variable 2 last_member_query_interval 1 state disable version 3
config igmp_snooping data_driven_learning vlan_name VLAN351 expiry_time 260 state enable aged_out disable
config igmp_snooping vlan_name VLAN451 fast_leave disable report_suppression enable proxy_reporting state disable source_ip 0.0.0.0 state disable
config igmp_snooping querier vlan_name VLAN451 query_interval 125 max_response_time 10 robustness_variable 2 last_member_query_interval 1 state disable version 3
config igmp_snooping data_driven_learning vlan_name VLAN451 expiry_time 260 state enable aged_out disable
config igmp_snooping vlan_name VLAN551 fast_leave disable report_suppression enable proxy_reporting state disable source_ip 0.0.0.0 state disable
config igmp_snooping querier vlan_name VLAN551 query_interval 125 max_response_time 10 robustness_variable 2 last_member_query_interval 1 state disable version 3
config igmp_snooping data_driven_learning vlan_name VLAN551 expiry_time 260 state enable aged_out disable
config igmp_snooping vlan_name VLAN781 fast_leave disable report_suppression enable proxy_reporting state disable source_ip 0.0.0.0 state disable
config igmp_snooping querier vlan_name VLAN781 query_interval 125 max_response_time 10 robustness_variable 2 last_member_query_interval 1 state disable version 3
config igmp_snooping data_driven_learning vlan_name VLAN781 expiry_time 260 state enable aged_out disable
config igmp_snooping vlan_name VLAN785 fast_leave disable report_suppression enable proxy_reporting state disable source_ip 0.0.0.0 state disable
config igmp_snooping querier vlan_name VLAN785 query_interval 125 max_response_time 10 robustness_variable 2 last_member_query_interval 1 state disable version 3
config igmp_snooping data_driven_learning vlan_name VLAN785 expiry_time 260 state enable aged_out disable
config cpu_filter l3_control_pkt 1-24 dvmrp pim igmp_query ospf rip vrrp state enable
config cpu_filter l3_control_pkt 25-28 all state disable

# MLDSNP

disable mld_snooping
config mld_snooping data_driven_learning max_learned_entry 128
config mld_snooping vlan_name default fast_done disable report_suppression enable state disable
config mld_snooping querier vlan_name default query_interval 125 max_response_time 10 robustness_variable 2 last_listener_query_interval 1 state disable version 2
config mld_snooping data_driven_learning vlan_name default expiry_time 260 state enable aged_out disable
config mld_snooping vlan_name ERPS_vlan fast_done disable report_suppression enable state disable
config mld_snooping querier vlan_name ERPS_vlan query_interval 125 max_response_time 10 robustness_variable 2 last_listener_query_interval 1 state disable version 2
config mld_snooping data_driven_learning vlan_name ERPS_vlan expiry_time 260 state enable aged_out disable
config mld_snooping vlan_name VLAN251 fast_done disable report_suppression enable state disable
config mld_snooping querier vlan_name VLAN251 query_interval 125 max_response_time 10 robustness_variable 2 last_listener_query_interval 1 state disable version 2
config mld_snooping data_driven_learning vlan_name VLAN251 expiry_time 260 state enable aged_out disable
config mld_snooping vlan_name VLAN351 fast_done disable report_suppression enable state disable
config mld_snooping querier vlan_name VLAN351 query_interval 125 max_response_time 10 robustness_variable 2 last_listener_query_interval 1 state disable version 2
config mld_snooping data_driven_learning vlan_name VLAN351 expiry_time 260 state enable aged_out disable
config mld_snooping vlan_name VLAN451 fast_done disable report_suppression enable state disable
config mld_snooping querier vlan_name VLAN451 query_interval 125 max_response_time 10 robustness_variable 2 last_listener_query_interval 1 state disable version 2
config mld_snooping data_driven_learning vlan_name VLAN451 expiry_time 260 state enable aged_out disable
config mld_snooping vlan_name VLAN551 fast_done disable report_suppression enable state disable
config mld_snooping querier vlan_name VLAN551 query_interval 125 max_response_time 10 robustness_variable 2 last_listener_query_interval 1 state disable version 2
config mld_snooping data_driven_learning vlan_name VLAN551 expiry_time 260 state enable aged_out disable
config mld_snooping vlan_name VLAN781 fast_done disable report_suppression enable state disable
config mld_snooping querier vlan_name VLAN781 query_interval 125 max_response_time 10 robustness_variable 2 last_listener_query_interval 1 state disable version 2
config mld_snooping data_driven_learning vlan_name VLAN781 expiry_time 260 state enable aged_out disable
config mld_snooping vlan_name VLAN785 fast_done disable report_suppression enable state disable
config mld_snooping querier vlan_name VLAN785 query_interval 125 max_response_time 10 robustness_variable 2 last_listener_query_interval 1 state disable version 2
config mld_snooping data_driven_learning vlan_name VLAN785 expiry_time 260 state enable aged_out disable

# DHCP_LOCAL_RELAY

disable dhcp_local_relay

# AAA_LOCAL_ENABLE_PASSWORD

config admin local_enable encrypt sha_1 password

# DHCP_RELAY

disable dhcp_relay

# Firm


# NDP

config ipv6 nd ns ipif System retrans_time 0

# ARP

config arp_aging time 20
config gratuitous_arp send ipif_status_up enable
config gratuitous_arp send dup_ip_detected enable
config gratuitous_arp learning enable

# SNP_AUTH

config igmp access_authentication ports 1-28 state disable

# ROUTE

create iproute default 192.168.51.1 1 primary

# DHCPV6_LOCAL_RELAY

disable dhcpv6_local_relay

# RELAY6

config dhcpv6_relay hop_count 4
disable dhcpv6_relay

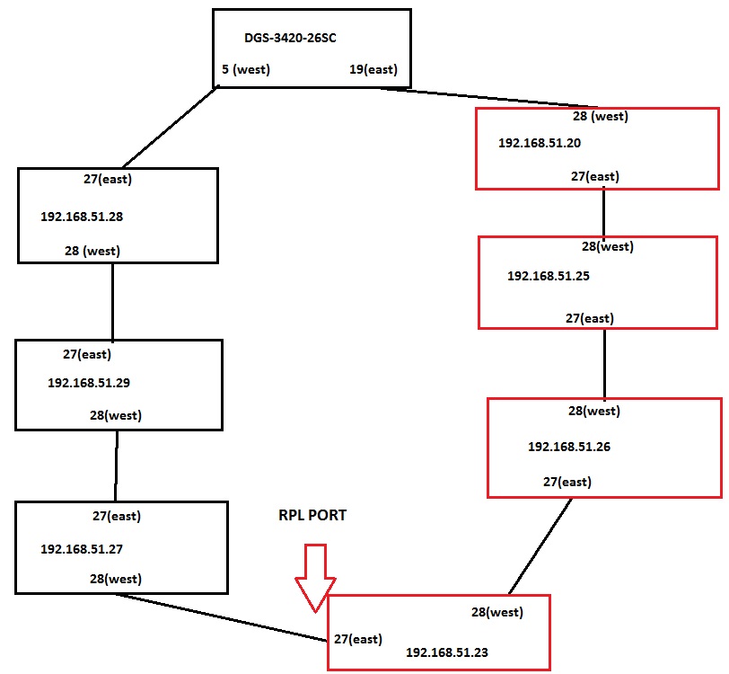
Схема прилагается.
Красным отмечены коммутаторы которые становятся недоступными.


Вложения:
Комментарий к файлу: Схема кольца.
skh.jpg
skh.jpg [ 77.04 KiB | Просмотров: 1490 ]

_________________
DES-3028, DES-3526, DES-3200_28 C1/A1/B1, DES-3200_26 C1, DGS-3627G, DGS-3420-26SC A2, DGS-3420-28TC A1, DGS-3620-28SC A1-EI, DGS-3200-24 A1
Вернуться наверх
 Профиль  
 
 Заголовок сообщения: Re: Вопрос по ERPS на DGS-3420-26SC и DES-3200_28
СообщениеДобавлено: Чт май 28, 2015 12:11 
Не в сети

Зарегистрирован: Чт сен 08, 2011 04:59
Сообщений: 1643
Откуда: Алтайский край, Барнаул
show conf mod лучше выкладывать, читается куда удобней :)


Вернуться наверх
 Профиль  
 
Показать сообщения за:  Сортировать по:  
Начать новую тему Ответить на тему  [ Сообщений: 2 ] 

Часовой пояс: UTC + 3 часа


Кто сейчас на форуме

Сейчас этот форум просматривают: нет зарегистрированных пользователей и гости: 114


Вы не можете начинать темы
Вы не можете отвечать на сообщения
Вы не можете редактировать свои сообщения
Вы не можете удалять свои сообщения
Вы не можете добавлять вложения

Найти:
Перейти:  
Создано на основе phpBB® Forum Software © phpBB Group
Русская поддержка phpBB